当前位置:首页 > 软件介绍
软件介绍
软件特点
★ 软件功能
   ▲ 脚手架计算软件
       1.落地式脚手架计算
       2.悬挑脚手架计算
       3.落地卸料平台计算
       4.悬挑卸料平台计算
   ▲ 模板计算软件
       1.板模板支架计算
       2.梁模板计算
       3.墙模板计算
       4.柱模板计算
   ▲ 施工临时用电软件
相关材料
   ▲ 建设部科技成果评估证书--建设部科技成果发展促进中心
   ▲ 软件著作权证书--中国国家版权局
   ▲ 软件产品登记证书--山东省信息产业厅
   ▲ 软件测试报告--山东省软件评测中心
   ▲ 软件企业标牌--山东省信息产业厅

软件介绍

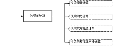
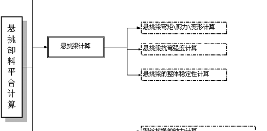
悬挑卸料平台计算流程

相关链接:国家工程建设标准化信息网   中国模板脚手架网   中华人民共和国住房和城乡建设部   中国模板脚手架租赁网   筑龙网   华军软件园   太平洋电脑网   ABBS建筑论坛   土木在线   格子啦   领航   心愿软件    绿点   ZOL应用下载   ZOL手机应用   非凡软件站   免费网盘   

关键字:烟台市海兰计算机技术有限公司  建书软件  建书建筑软件  脚手架  脚手架计算  脚手架计算软件  脚手架施工方案  脚手架规范  脚手架扣件  模板  模板支撑  模板支架  模板计算  模板计算软件  模板支撑施工方案  模板规范  模板支撑图  模板支撑系统  模板计算书  山东省建筑工程施工资料管理规程

烟台海兰计算机技术有限公司
地址:烟台市华达大厦25楼 邮编:264000
电话:4000824808 0535-2121800 2121810 传真:0535-2121820 邮箱:helandco@hotmail.com   QQ:737134331 1796817984
鲁ICP备17016927号  https://beian.miit.gov.cn